Çözümler
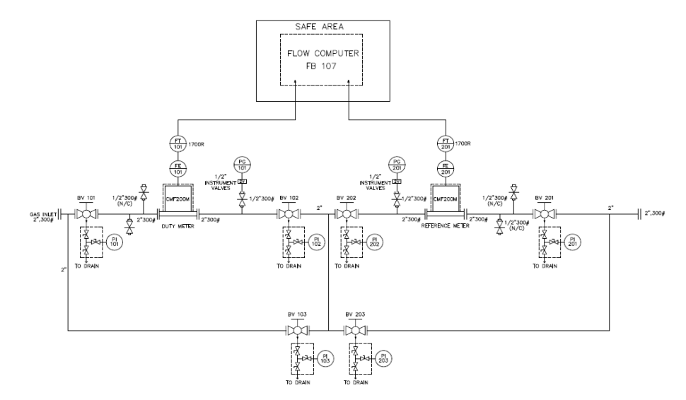
Ticari Akış Ölçümü
Electro Meter, enerji sektöründe ticari akış ölçüm çözümlerinin tasarım, inşaat ve devreye alma süreçlerinde uzman bir mühendislik firmasıdır. Bağımsız yapımız sayesinde, uygulamanıza en uygun ölçüm teknolojisini ve sistem tasarımını önerebiliyoruz.
Ticari akış ölçüm sistemleri, her uygulamaya özel olarak tasarlanan mühendislik çözümleridir. Bu sistemler sadece kullanılan debi metreden ibaret değildir; tüm ömrü boyunca ölçüm doğruluğunu koruyacak şekilde tasarlanmalı, üretilmeli ve işletilmelidir.
Analizör Sistemi
Electro Meter, analizör ve numune alma sistemlerini tasarlar, mühendisliğini yapar, üretir, test eder ve bağımsız paketler halinde ya da ölçüm skidine entegre edilmiş şekilde teslim eder. Bağımsız bir entegratör olarak, uygulamanız için en uygun cihazları seçer, sistemi en yüksek güvenilirlik ve performans için tasarlar ve uygun panolar veya analizör kabinlerinde bir araya getirir.
Ölçüm Kontrol Sistemi
Ticari Ölçüm Sisteminin optimum performansı ve işletilebilirliği büyük ölçüde Ölçüm Kontrol Sistemine bağlıdır.
Ölçüm Kontrol Sistemi, sahadan alınan hassas verileri değerli bilgilere dönüştürerek ölçüm sisteminin işletme ve bakımında stratejik kararlar alınmasını sağlar. Geniş kurulu sistem tecrübemiz sayesinde, Ölçüm Kontrol Sistemlerimiz ve akış bilgisayarlarımız, yüksek güvenilirlikleri, tam (senkronize) yedeklilikleri, kullanıcı dostu arayüzleri ve açık mimarileri ile tanınmaktadır.
Örnekleme Sistemi
Electro Meter, analizör ve numune alma sistemlerini tasarlar, mühendisliğini yapar, üretir, test eder ve bağımsız paketler halinde veya ölçüm skidi üzerine entegre edilmiş şekilde teslim eder. Bağımsız bir entegratör olarak, uygulamanız için en uygun cihazları seçer, sistemi en yüksek güvenilirlik ve performans için tasarlar ve uygun panolar veya analizör kabinleri içinde bir araya getirir.
